Airpump upgrade
Airpump upgrade
Lot's of US guys have turbo upgrades and others of all sorts.
For some of you that means troubles at the tech inspection.
Has anyone ever tried to 'upgrade' the OEM airpump? I mean, mak it run harder to pump more air into the exhaust to 'disguise' bad exhaust gasses?
I'm in Europe and laws are far more strict than in the US. The electric airpump from GM is an option too but it's nowhere to be found in Europe.
For some of you that means troubles at the tech inspection.
Has anyone ever tried to 'upgrade' the OEM airpump? I mean, mak it run harder to pump more air into the exhaust to 'disguise' bad exhaust gasses?
I'm in Europe and laws are far more strict than in the US. The electric airpump from GM is an option too but it's nowhere to be found in Europe.
There should be no need to inject more air into the cat than what the stock airpump can flow. If your still not passing the sniffer test either your car or the airpump are suspect. Or your on some kind of crazy rich tune, if thats the case you need to lean that sucker out.
What is the problem your actually having to make you think you need more air injection into the cat?
What is the problem your actually having to make you think you need more air injection into the cat?
No one has done that. Some single turbo guys have switched to the GM pump. Others have tried the RX8 pump which I believe is also electric.
As Cgotto mentioned, not passing is often a combination of issues. Spark plugs, plug wires, fresh, thinner oil, good condition cat, working air pump etc.
As Cgotto mentioned, not passing is often a combination of issues. Spark plugs, plug wires, fresh, thinner oil, good condition cat, working air pump etc.
well our tech inspection reads the cars CO level (carbon oxide).
The allowed 'percentage' is 3.5 (I don't know how it's calculated) and I'm at 6.5. (measured at idle, my AFR is high 11 here upto low 12's)
So it means I'm pig stinking rich. My wideband (LC1 innovative) reads AFR numbers between 10.5 upto 16 (here and there a bit over 16)
I'm using the Excell spreadheet and log runs on the datalogit to adjust the base map.
The engine runs very smooth from idle upto 3000rpm... then holdsback (feels and sounds like a 4 banger on 3 legs) after 5000 it picks up again.
I also tried to use Wargasms base map to start off from (streetport with GT35R, mine is a judge ito streetport on non seq twins, oem injectors, apexi, twin power)
But hten my engines just dies from starvation...
The allowed 'percentage' is 3.5 (I don't know how it's calculated) and I'm at 6.5. (measured at idle, my AFR is high 11 here upto low 12's)
So it means I'm pig stinking rich. My wideband (LC1 innovative) reads AFR numbers between 10.5 upto 16 (here and there a bit over 16)
I'm using the Excell spreadheet and log runs on the datalogit to adjust the base map.
The engine runs very smooth from idle upto 3000rpm... then holdsback (feels and sounds like a 4 banger on 3 legs) after 5000 it picks up again.
I also tried to use Wargasms base map to start off from (streetport with GT35R, mine is a judge ito streetport on non seq twins, oem injectors, apexi, twin power)
But hten my engines just dies from starvation...
The problem is not your airpump or your cat. Sounds like you need to get a professional tune before you cause some serious damage by attempting to tune the car by yourself. A stock cat and airpump should work PLENTY good if they are fully funtional. Your tune sounds to be very far from being acceptable in terms of driveability, fuel econony, and potentially blowing the motor.
Dont waste your time by putting a band aid fix by trying to clean up the exhaust gasses more, just make the motor run properly and it wont be an issue at all.
Dont waste your time by putting a band aid fix by trying to clean up the exhaust gasses more, just make the motor run properly and it wont be an issue at all.
Do you subscribe to Chuck Westbrooks PFC notes? If so, you might want to ask for some info on his Yahoo Group.
If you are running a/f ratios in the 10-11 range at idle, it will be hard to pass.
I'm not that experienced with this topic so I won't be of much use beyond this.
If you are running a/f ratios in the 10-11 range at idle, it will be hard to pass.
I'm not that experienced with this topic so I won't be of much use beyond this.
Trending Topics
These cars pass the 92-93 emissions standards from the factory. I highly doubt that the stock airpump, if functioning the way it was designed to function, is insufficient unless you have significant porting or something. If you are using the PFC, O2 feedback must be ON to pass emissions! And DO NOT hit the recalc function. Since you are trying to pass emissions, I would start with the preloaded Apex'i map and tune completely from scratch, incorporating certain settings from other maps you have seen.
Diagnostic checklist:

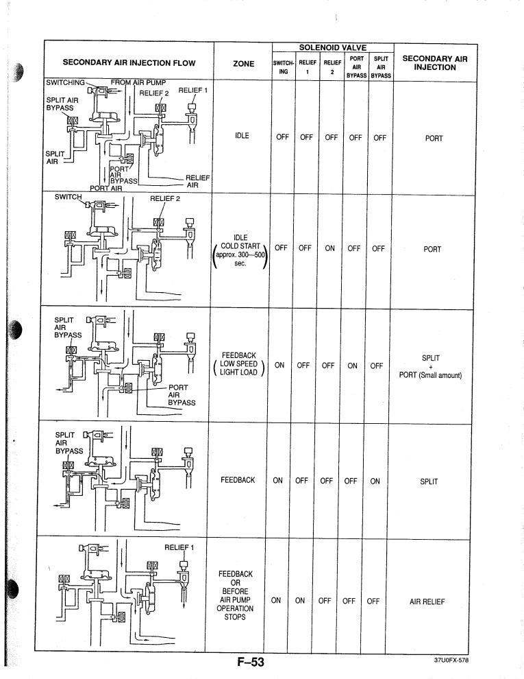
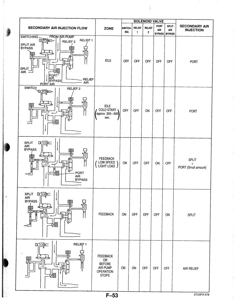
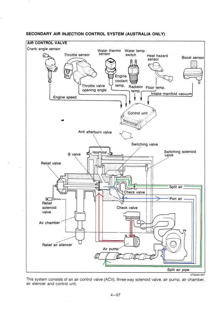
Besides the tune, remember too that the purpose of the ACV is to direct the air from the airpump to either the exhaust ports ("Port air") or directly to the cat ("Split air"). If it is not functioning correctly for whatever reason you will not get the proper air delivered at the proper time.
Here's a diagram of the 2nd gen ACV which I think explains what an ACV is supposed to do. The FD ACV doesn't have the "anti afterburn valve" shown here because that function is performed by the ISC.

Now here's the FD system:




The ACV in some form has been on all emissions controlled rotaries to my knowledge, including 1st gen cars and the Rx-8's. If not the stock one, the airpump you would want to use is from an LT1 GM V8 engine. I have used them before. They have 3 wires: power, ground, and trigger. You could run the air straight to the cat. Search through the 2nd gen forums, there is a lot of information about passing emissions there.
Diagnostic checklist:

Besides the tune, remember too that the purpose of the ACV is to direct the air from the airpump to either the exhaust ports ("Port air") or directly to the cat ("Split air"). If it is not functioning correctly for whatever reason you will not get the proper air delivered at the proper time.
Here's a diagram of the 2nd gen ACV which I think explains what an ACV is supposed to do. The FD ACV doesn't have the "anti afterburn valve" shown here because that function is performed by the ISC.

Now here's the FD system:




The ACV in some form has been on all emissions controlled rotaries to my knowledge, including 1st gen cars and the Rx-8's. If not the stock one, the airpump you would want to use is from an LT1 GM V8 engine. I have used them before. They have 3 wires: power, ground, and trigger. You could run the air straight to the cat. Search through the 2nd gen forums, there is a lot of information about passing emissions there.
Hi Neal, I have a GM airpump from a vette, no problem getting them to Europe. But I think it's got to be the tune. Was the engine warm enough? You're car is from 93 , so we don't have to check the lambda, do you still run the cat?
Hi Neal, I got it from : http://cgi.ebay.com/ebaymotors/CORVE...mZ160209653559
Some installation help: http://www.cabrio7.org/mods/airpump/airpump.html
Some installation help: http://www.cabrio7.org/mods/airpump/airpump.html
I dont get it, you come here and ask for help and a few people have dont nothing but lay out your problem step by step and you keep coming back and ask for more info on the airpump. THAT IS NOT YOUR PROBLEM. Why waste our time if you are going to just try to fix the problem they way you think it needs to be done anyways?
I know my problem is elsewhere (tuning) but regulations are very strict here. Even with a good tune, it won't pass (It hardly did when teh car was completely stock)
So either way, the airpump is a must. A good tune, a necessity
So either way, the airpump is a must. A good tune, a necessity
"more air" from the airpump won't help. It's function isn't to "dilute" the dirty air with clean, but to provide fresh oxygen to the cat, so that it will get hot enough and burn the emissions.
If it's working, it's fine.
FYI, make sure you get the car hot enough before you go in... just barely won't do... you want stinking heat soaked.
If it's working, it's fine.
FYI, make sure you get the car hot enough before you go in... just barely won't do... you want stinking heat soaked.
Thread
Thread Starter
Forum
Replies
Last Post
ls1swap
3rd Generation Specific (1993-2002)
17
Jun 3, 2024 03:25 PM







