Maximum Operating temp! Engine Gurus please!
Maximum Operating temp! Engine Gurus please!
Hey guys. Its been a really long time since i have posted. But im back in the Rotary game! Im looking for some info from experienced engine builders and tuners. A back ground in Racing with rotarys would be even better.
Lets try to keep this thread clean, and without a bunch of garbage or BS. First hand experience please. If you do not understand what is about to be talked about, please keep the negative and un educated banter to yourself. Im hoping some gurus can step in and share there experience with me. If you know who the gurus are, please point me in the right direction, or tag them in this. Thanks in advance!
Okay. I want to know what the highest, CONTROLLED, coolant temps you have seen ran on a 13b. Controlled and Stabilized is the Key word here.
Im hoping to run my coolant temps at 240 to start, with hopes of going up to 260 deg in the long run. I need to know if the OEM coolant seals can take that kind of temperature and run them at a constant state.
please do not confuse Over heating, and running a stabilized high operating temp.
Ill be running higher than OEM block pressure, coolant jacket mods, Craig davies pump, 2L dedicated Swirl pot, multiple air bleeds that will go to a Big Header tank and a System pressure over 25 lbs. (not to be confused with block pressure)
Can the OEM seals deal with these kind of temps and pressures?
Thanks guys. looking forward to your input.
Lets try to keep this thread clean, and without a bunch of garbage or BS. First hand experience please. If you do not understand what is about to be talked about, please keep the negative and un educated banter to yourself. Im hoping some gurus can step in and share there experience with me. If you know who the gurus are, please point me in the right direction, or tag them in this. Thanks in advance!
Okay. I want to know what the highest, CONTROLLED, coolant temps you have seen ran on a 13b. Controlled and Stabilized is the Key word here.
Im hoping to run my coolant temps at 240 to start, with hopes of going up to 260 deg in the long run. I need to know if the OEM coolant seals can take that kind of temperature and run them at a constant state.
please do not confuse Over heating, and running a stabilized high operating temp.
Ill be running higher than OEM block pressure, coolant jacket mods, Craig davies pump, 2L dedicated Swirl pot, multiple air bleeds that will go to a Big Header tank and a System pressure over 25 lbs. (not to be confused with block pressure)
Can the OEM seals deal with these kind of temps and pressures?
Thanks guys. looking forward to your input.
The third gen section recently had a thread on this very subject. You may wish to start with a bit of research..
That being said, I believe the primary problem comes NOT in whether the seals can handle it or not, but in whether the engine will warp or not. That, if I remember correctly, comes as a result of differing expansion/contraction rated between the irons and the housings on cool down as well as max heat.
That being said, I believe the primary problem comes NOT in whether the seals can handle it or not, but in whether the engine will warp or not. That, if I remember correctly, comes as a result of differing expansion/contraction rated between the irons and the housings on cool down as well as max heat.
Yeah I'm wondering too.... I feel like at those levels if anything goes wrong you have no head room before something major goes wrong. Educate us on why high stabilized temps would be a good thing?
Also curious with the desire to run such a high temp and coolant system pressure. Better MPG? With temps in that range it seem like a high tech coolant with virtually no pressure would be the way to go. Evans waterless coolant would handle this with no problem and you could simplify your coolant system in comparison to what you listed.
Joined: Mar 2001
Posts: 31,833
Likes: 3,232
From: https://www2.mazda.com/en/100th/
the rotary has been proven time and time again to make optimum power at a temperature that is low by piston engine standards.
you have to remember that if you're equating the rotary to a piston engine, its like a flathead with iron pistons and siamese ports, the basics are there, but lots of quirks too.
the iron rotor, behaves much differently than an aluminum one, and its temps must be kept under control.
you would see a small increase in part throttle efficiency by raising coolant temps at idle/part throttle, although 260 is beyond what we'd consider bad.
it has been my experience that piston engines don't want to be 260f either, they will usually survive a trip there, once
you have to remember that if you're equating the rotary to a piston engine, its like a flathead with iron pistons and siamese ports, the basics are there, but lots of quirks too.
the iron rotor, behaves much differently than an aluminum one, and its temps must be kept under control.
you would see a small increase in part throttle efficiency by raising coolant temps at idle/part throttle, although 260 is beyond what we'd consider bad.
it has been my experience that piston engines don't want to be 260f either, they will usually survive a trip there, once
Trending Topics
Also curious with the desire to run such a high temp and coolant system pressure. Better MPG? With temps in that range it seem like a high tech coolant with virtually no pressure would be the way to go. Evans waterless coolant would handle this with no problem and you could simplify your coolant system in comparison to what you listed.
Regardless if the coolant boils or not, the metal expansion and more importantly rubber/viton seals within the engine cannot sustain those temperatures.
Why would I never run more than 1.1 Bar coolant pressure on a rotary? Hmm, that's simple, the damn rubber/viton water jacket seals can't handle the pressure.
What should run HOT for efficiency is a turbocharger in which metal expansion closes down tolerances on the turbine wheel and more efficient pumping is the result. That's why you run a turbo blanket...as well as saving the engine bay paint and vital components around the turbo.
I've done some work on fluid temperatures vs engine performance, on modern piston engines.
As an FYI, general engine principles tell you this from a performance perspective: Higher fluid temperatures = less torque/energy loss due to friction, but higher knock tendency, assuming a fixed charge air temperature. So when you have hotter coolant moving through the water jackets and hotter oil coming from the oil cooling jets, you're more likely to knock. And that usually outweighs a frictional benefit, unless you have a highly knock resistant situation (E85 for example).
A lot of newer piston engines have variable water pumps and thermostats that run hotter temperatures during cruising for better fuel economy (due to the friction effect) and cooler temperatures at high load (due to the cooling/knock resistance effect allowing more advanced spark).
If this is for a racing application and you are just trying to get the engine to survive running hot, I would try to exhaust all avenues of expanding cooling capacity first. Improve the radiator, oil cooling, and airflow to those before you try to beef up the engine's ability to withstand high temperatures.
As an FYI, general engine principles tell you this from a performance perspective: Higher fluid temperatures = less torque/energy loss due to friction, but higher knock tendency, assuming a fixed charge air temperature. So when you have hotter coolant moving through the water jackets and hotter oil coming from the oil cooling jets, you're more likely to knock. And that usually outweighs a frictional benefit, unless you have a highly knock resistant situation (E85 for example).
A lot of newer piston engines have variable water pumps and thermostats that run hotter temperatures during cruising for better fuel economy (due to the friction effect) and cooler temperatures at high load (due to the cooling/knock resistance effect allowing more advanced spark).
If this is for a racing application and you are just trying to get the engine to survive running hot, I would try to exhaust all avenues of expanding cooling capacity first. Improve the radiator, oil cooling, and airflow to those before you try to beef up the engine's ability to withstand high temperatures.
Last edited by arghx; Nov 3, 2016 at 02:58 PM.
EWC is such a joke, I hope you're kidding.
Regardless if the coolant boils or not, the metal expansion and more importantly rubber/viton seals within the engine cannot sustain those temperatures.
Why would I never run more than 1.1 Bar coolant pressure on a rotary? Hmm, that's simple, the damn rubber/viton water jacket seals can't handle the pressure.
Regardless if the coolant boils or not, the metal expansion and more importantly rubber/viton seals within the engine cannot sustain those temperatures.
Why would I never run more than 1.1 Bar coolant pressure on a rotary? Hmm, that's simple, the damn rubber/viton water jacket seals can't handle the pressure.
That said, coolant temps this high will crush the rotor housings unless you use thinner/weaker tension bolts to allow the engine to expand more with temperature. Or reinvent the coolant seals to be able to hold combustion pressure with very little tension on the bolts until the engine is up to temp. Or have a complicated starting procedure like Cosworth DFVs had where you drained the coolant, heated it to near boiling, then poured it back in, before you attempt to start the engine...
I like the idea of high coolant temps for efficiency reasons but there are some realities about the way rotaries are put together that make those temperatures impractical.
air temp: 30 deg, coolant: 190. The 190 wants to come down to 30.
air temp:30 deg, coolant 240. The 240 wants tot come down to 30.
Guess which one transfers more heat in the same system. the 240 will transfer dramatically more energy for a giving time in the radiator. In a well build system, this actually creates more head room and a more stable system as it is constantly transferring more energy.
Also curious with the desire to run such a high temp and coolant system pressure. Better MPG? With temps in that range it seem like a high tech coolant with virtually no pressure would be the way to go. Evans waterless coolant would handle this with no problem and you could simplify your coolant system in comparison to what you listed.

That stuff is ******* garbage.
the rotary has been proven time and time again to make optimum power at a temperature that is low by piston engine standards.
you have to remember that if you're equating the rotary to a piston engine, its like a flathead with iron pistons and siamese ports, the basics are there, but lots of quirks too.
the iron rotor, behaves much differently than an aluminum one, and its temps must be kept under control.
you would see a small increase in part throttle efficiency by raising coolant temps at idle/part throttle, although 260 is beyond what we'd consider bad.
it has been my experience that piston engines don't want to be 260f either, they will usually survive a trip there, once
you have to remember that if you're equating the rotary to a piston engine, its like a flathead with iron pistons and siamese ports, the basics are there, but lots of quirks too.
the iron rotor, behaves much differently than an aluminum one, and its temps must be kept under control.
you would see a small increase in part throttle efficiency by raising coolant temps at idle/part throttle, although 260 is beyond what we'd consider bad.
it has been my experience that piston engines don't want to be 260f either, they will usually survive a trip there, once
EWC is such a joke, I hope you're kidding.
Regardless if the coolant boils or not, the metal expansion and more importantly rubber/viton seals within the engine cannot sustain those temperatures.
Why would I never run more than 1.1 Bar coolant pressure on a rotary? Hmm, that's simple, the damn rubber/viton water jacket seals can't handle the pressure.
What should run HOT for efficiency is a turbocharger in which metal expansion closes down tolerances on the turbine wheel and more efficient pumping is the result. That's why you run a turbo blanket...as well as saving the engine bay paint and vital components around the turbo.
Regardless if the coolant boils or not, the metal expansion and more importantly rubber/viton seals within the engine cannot sustain those temperatures.
Why would I never run more than 1.1 Bar coolant pressure on a rotary? Hmm, that's simple, the damn rubber/viton water jacket seals can't handle the pressure.
What should run HOT for efficiency is a turbocharger in which metal expansion closes down tolerances on the turbine wheel and more efficient pumping is the result. That's why you run a turbo blanket...as well as saving the engine bay paint and vital components around the turbo.
The water jackets will be seeing far in excess of radiator cap pressure with the engine running. I haven't put a gauge on a rotary yet but 50-100psi is common in piston engines. This is what keeps the coolant from boiling at the exhaust ports and around the spark plugs.
That said, coolant temps this high will crush the rotor housings unless you use thinner/weaker tension bolts to allow the engine to expand more with temperature. Or reinvent the coolant seals to be able to hold combustion pressure with very little tension on the bolts until the engine is up to temp. Or have a complicated starting procedure like Cosworth DFVs had where you drained the coolant, heated it to near boiling, then poured it back in, before you attempt to start the engine...
I like the idea of high coolant temps for efficiency reasons but there are some realities about the way rotaries are put together that make those temperatures impractical.
That said, coolant temps this high will crush the rotor housings unless you use thinner/weaker tension bolts to allow the engine to expand more with temperature. Or reinvent the coolant seals to be able to hold combustion pressure with very little tension on the bolts until the engine is up to temp. Or have a complicated starting procedure like Cosworth DFVs had where you drained the coolant, heated it to near boiling, then poured it back in, before you attempt to start the engine...
I like the idea of high coolant temps for efficiency reasons but there are some realities about the way rotaries are put together that make those temperatures impractical.
Lets try to keep it somewhat clean. I know to some of you this sounds ridiculous, but try to keep the non informal replies to a minimum.
like the turbo talk. wtf did that come from? haha. For this conversation, lets consider all other systems are running optimal.
So how hot have people continually ran a 13b... Yes, im trying to raise the efficiency of my motor, but i dont want to get to consumed on that topic. I would like to find some hard data on what the hardware can handle. then i can really explore the theories of efficiency and what will work.
thanks guys.
I used to see coolant temps of about 220 at the end of a run before I beefed up my cooling system, almost 230 on bad days.
Engine is FAR happier with coolant under 200! And this is with a non turbo engine.
It really would be nice to run higher coolant temps. NASCAR run in the 240-245F range, WRC don't worry until 260+. Be very nice to have a higher temp delta across the radiator for a number of reasons. As j9fd3s pointed out, though, engine performance really suffers when things get that hot.
One of the things I wanted to try was a two stage cooling system, take coolant off at the heater pipe on the rear end housing and route that to an aux radiator. The effect should be more coolant flow through the all-important bottom half of the engine. The result should result in a more thermally stable engine that could withstand higher overall coolant temps. The really hot coolant gets to a separate radiator and the top end of the engine stays relatively cool rather than getting heated up so much by the hot spark-plug coolant.
Engine is FAR happier with coolant under 200! And this is with a non turbo engine.
It really would be nice to run higher coolant temps. NASCAR run in the 240-245F range, WRC don't worry until 260+. Be very nice to have a higher temp delta across the radiator for a number of reasons. As j9fd3s pointed out, though, engine performance really suffers when things get that hot.
One of the things I wanted to try was a two stage cooling system, take coolant off at the heater pipe on the rear end housing and route that to an aux radiator. The effect should be more coolant flow through the all-important bottom half of the engine. The result should result in a more thermally stable engine that could withstand higher overall coolant temps. The really hot coolant gets to a separate radiator and the top end of the engine stays relatively cool rather than getting heated up so much by the hot spark-plug coolant.
Joined: Mar 2001
Posts: 31,833
Likes: 3,232
From: https://www2.mazda.com/en/100th/
from the other thread.
it would appear that Mazda has done what every piston engine has also done, and revised the coolant flow so that the engine is more evenly heated. i would imagine this lets them run the new engine, either at the same temp with better efficiency, or more probably at higher temps without problems.
it would appear that Mazda has done what every piston engine has also done, and revised the coolant flow so that the engine is more evenly heated. i would imagine this lets them run the new engine, either at the same temp with better efficiency, or more probably at higher temps without problems.
45psi Absolute Pressure is 2.1 Bar Gage, so are you suggesting we run a 2.1 Bar Cap on our radiator systems because that would not make them as close as possible, they'd be identical.
If that's the case, why doesn't every manufacturer do that? What conclusions are they coming to that dictate 0.9 Bar, 1.1 Bar, or 1.3 Bar across the range of these motors?
Another question to ask yourself: Since these engines are revving and spinning pumps which have a certain efficiency and range before cavitation, does the block pressure alter during operation? And if so, how much?
I want a real world solution to cavitation at higher altitudes. I drive mountain roads HARD in my Integra and plan to build this FB Rx7 for harsher conditions. The altitude has two main effects. Lowered boiling point of coolant system and more importantly, lower heat transfer rate due to density of air traveling through the heat exchanger.
Measure it with real world data. You're not really contesting me, but rather the OEMs on this one...
45psi Absolute Pressure is 2.1 Bar Gage, so are you suggesting we run a 2.1 Bar Cap on our radiator systems because that would not make them as close as possible, they'd be identical.
45psi Absolute Pressure is 2.1 Bar Gage, so are you suggesting we run a 2.1 Bar Cap on our radiator systems because that would not make them as close as possible, they'd be identical.
Or, at least, they are different if you have a thermostat or plug the bypass and install a restrictor ring in the thermostat housing.
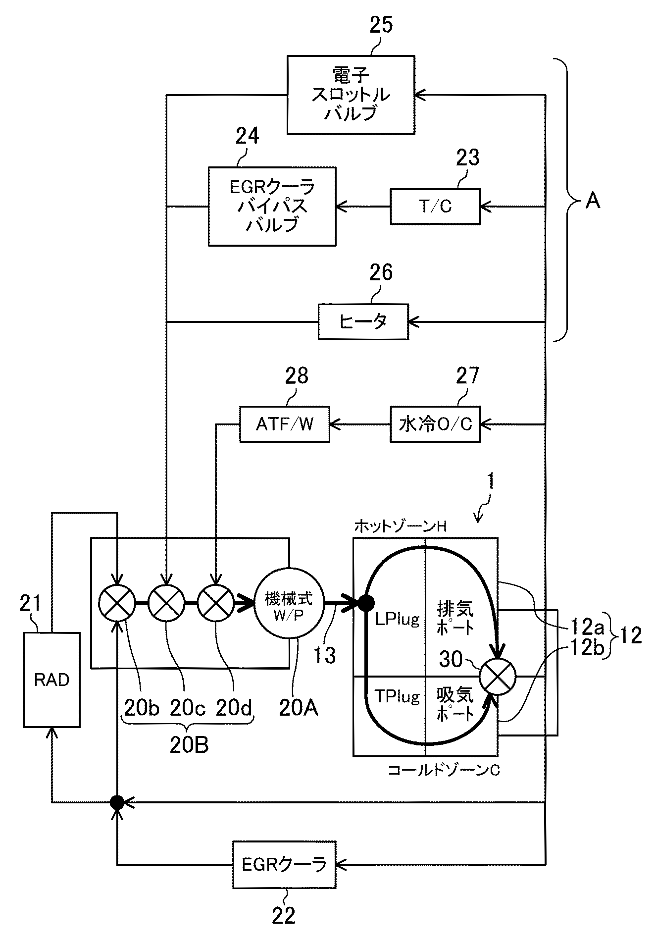
These are the recommendations from the Mazda competition preparation manual, dated 1980, Note that this is for a non-turbo 12A motor in a racing environment:
Warm the engine up at an idle speed of 2000-2500 RPM, until the oil temp reaches 160F (70C).
Recommended coolant temperature (outlet side): 160-195F (70-90C).
Max coolant temperature: 205F (95C).
Recommended oil temperature (oil pan): 195-230F (90-110C).
Max oil temperature: 250F (120C).
I think you are pushing the limit.
Which cooling jacket mods are you using?
Barry
Warm the engine up at an idle speed of 2000-2500 RPM, until the oil temp reaches 160F (70C).
Recommended coolant temperature (outlet side): 160-195F (70-90C).
Max coolant temperature: 205F (95C).
Recommended oil temperature (oil pan): 195-230F (90-110C).
Max oil temperature: 250F (120C).
I think you are pushing the limit.
Which cooling jacket mods are you using?
Barry
Measure it with real world data. You're not really contesting me, but rather the OEMs on this one...
45psi Absolute Pressure is 2.1 Bar Gage, so are you suggesting we run a 2.1 Bar Cap on our radiator systems because that would not make them as close as possible, they'd be identical.
If that's the case, why doesn't every manufacturer do that? What conclusions are they coming to that dictate 0.9 Bar, 1.1 Bar, or 1.3 Bar across the range of these motors?
Another question to ask yourself: Since these engines are revving and spinning pumps which have a certain efficiency and range before cavitation, does the block pressure alter during operation? And if so, how much?
45psi Absolute Pressure is 2.1 Bar Gage, so are you suggesting we run a 2.1 Bar Cap on our radiator systems because that would not make them as close as possible, they'd be identical.
If that's the case, why doesn't every manufacturer do that? What conclusions are they coming to that dictate 0.9 Bar, 1.1 Bar, or 1.3 Bar across the range of these motors?
Another question to ask yourself: Since these engines are revving and spinning pumps which have a certain efficiency and range before cavitation, does the block pressure alter during operation? And if so, how much?
where did i suggest a 45 psi rad cap? Ill be running at least a 22 psi cap on my systems. Its a part of fluid dynamics, system pressure differentials work best the closer they are. I didnt say put a 45 psi cap on a shitty old RX cooling system.
As for manufactures, actually, they are currently doing it. lol. Maybe you need to spend some more time around current technologies, not some old Rotary **** that was designed in the 80's. Many, many current engines have pressures above 20 psi, and have moved away form the standard rad cap. They run proper header tanks, and some are actually sealed systems. lol. there pressure is linear, but infinite.
Now for your real "real world" cavitation problem... This topic is a real world solution. haha. The Higher the system pressure, the less cavitaion there will be. The HIGHER system pressure also combats LOWERED boiling points that are caused by lower atmospheric pressures found in higher altitudes.
Im not making this **** up as i go. Many engineers and Race teams use these methods.






