Keyless entry
Keyless entry
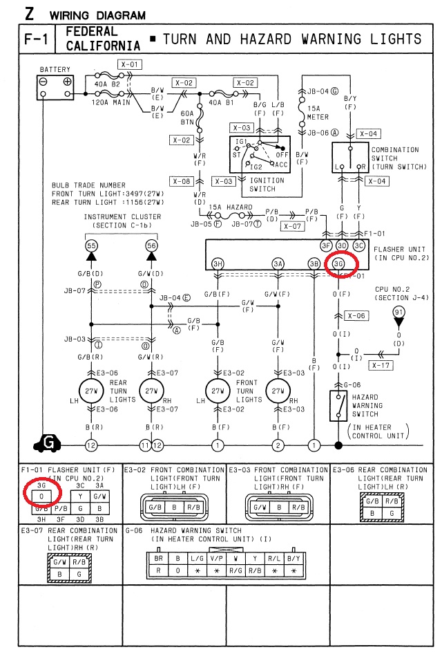
Hey guys, i'm trying to figure out where I can splice the parking light flash from the keyless entry.
Can I tap the wire where I circled red seems to be the orange wire in the lower picture
Can I tap the wire where I circled red seems to be the orange wire in the lower picture
Thread
Thread Starter
Forum
Replies
Last Post
edmcguirk
NE RX-7 Forum
3
May 30, 2018 06:50 PM
BLUE TII
Single Turbo RX-7's
10
Sep 26, 2015 10:12 PM




