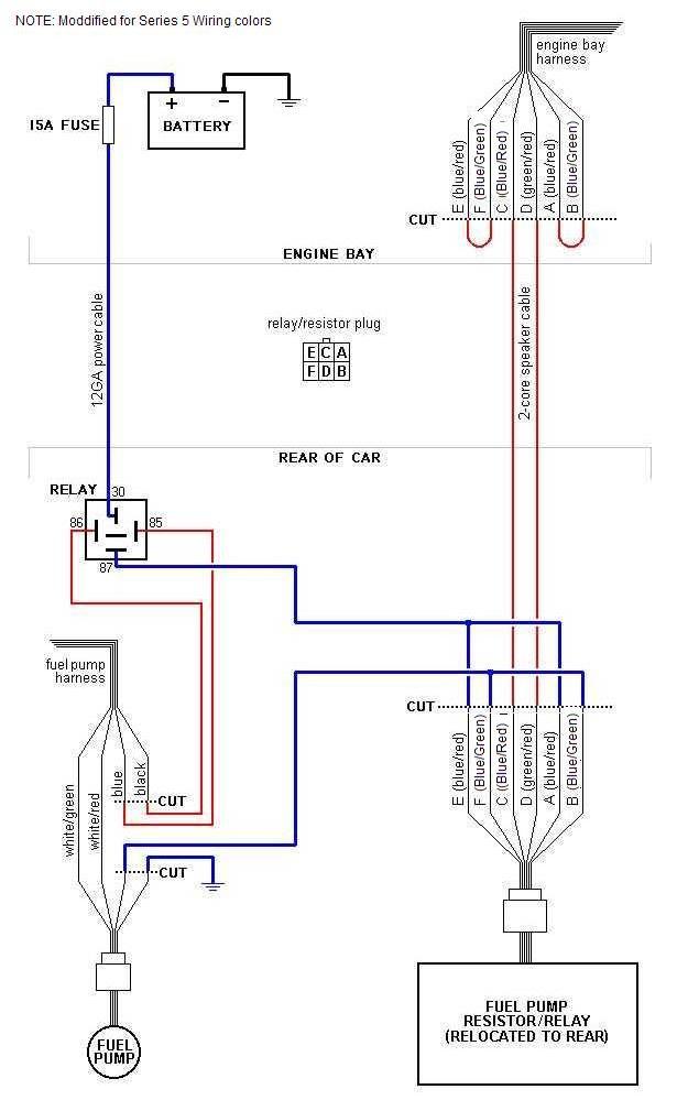
rewiring fuel pump
well after messing with my cunfussion today messing with the blue/red wires at the fornt of the car i mixed then up and no matter what the combination was it didnt make a difference. the pump turned on every single time.
Last edited by 1SxyRXy; Jan 5, 2004 at 08:17 PM.
correct. it doesn't matter if you mix them up or not. as long as you have a blue/red with a blue then it works. the only thing that matters is that you hook up the wires correctly at the resistor/relay.
there is no engine in my car right now. i will have it in soon though. but everything in the back of the car is hooked up correct. and it should be all good, i hope.
Originally posted by 1SxyRXy
i rewired the fuel pump and i tested it and im running 11.9 volts right when it turns on. when i have the engine in will it drop for the idle or is gonna run 12v all the time.
i rewired the fuel pump and i tested it and im running 11.9 volts right when it turns on. when i have the engine in will it drop for the idle or is gonna run 12v all the time.
Last edited by NZConvertible; Jan 6, 2004 at 09:58 PM.
location of harness cut in engine bay...
Sorry to bring up a dead thread, but where and how will I identify this plug which needs to be cut in the engine bay. I have an S4 TurboII.
I think im looking for the Fuel Pump Reister/Relay... so I CAN relocate it to the rear of the car...
I also think this should eventually be in those 2nd gen Archives.. its something that can save the engines life. I will take some pictures as I do this installation/mod so people can see what the stock connector looks like... IE: Before and After pics...
Any tips would be great, thanks for your time.
I think im looking for the Fuel Pump Reister/Relay... so I CAN relocate it to the rear of the car...
I also think this should eventually be in those 2nd gen Archives.. its something that can save the engines life. I will take some pictures as I do this installation/mod so people can see what the stock connector looks like... IE: Before and After pics...
Any tips would be great, thanks for your time.
Last edited by elfking; Apr 27, 2004 at 02:45 PM.
It's bolted to the front bulkhead directly under the airbox and behind the right headlight. It's a sheetmetal bracket with the relay and resistor bolted to it. Are you following the how-to at www.1300cc.com? The are are pics there.
Originally posted by NZConvertible
It's bolted to the front bulkhead directly under the airbox and behind the right headlight. It's a sheetmetal bracket with the relay and resistor bolted to it. Are you following the how-to at www.1300cc.com? The are are pics there.
It's bolted to the front bulkhead directly under the airbox and behind the right headlight. It's a sheetmetal bracket with the relay and resistor bolted to it. Are you following the how-to at www.1300cc.com? The are are pics there.
Thanks.
Last edited by elfking; Apr 27, 2004 at 03:36 PM.
Thread
Thread Starter
Forum
Replies
Last Post
trickster
2nd Generation Specific (1986-1992)
25
Jul 1, 2023 04:40 PM




