Help with Electrical Load
Help with Electrical Load
Im currently trying to find the EL unit on my JDM FD, due to some electrical issues I am trying to rule it out.
According to the FSM it supposed to be mounted just above the ECU but the only relay looking device mounted in that area doesnt have the right number of wires in the connector. The FSM shows 11 wires in a 16 pin connector, im not finding this.
Anyone have a picture of what this unit looks like and/or what its connector looks like?
Thanks
Kevin
According to the FSM it supposed to be mounted just above the ECU but the only relay looking device mounted in that area doesnt have the right number of wires in the connector. The FSM shows 11 wires in a 16 pin connector, im not finding this.
Anyone have a picture of what this unit looks like and/or what its connector looks like?
Thanks
Kevin
It's WAAAY up there above the stock ECU, at least on US models.
Actually, I'm not 100% sure if the JDM cars have the ELD module. The extra inputs the US ECU uses for emissions (AWS, EGR, etc.) are the ELD inputs on the JDM ECU - I figured that out when sorting out some PowerFC wiring and stuff.
What is the problem you're trying to track down? In general, the ELD module and system is pretty damn foolproof - I've YET to hear anyone with some sort of problem relating to it.
Dale
Actually, I'm not 100% sure if the JDM cars have the ELD module. The extra inputs the US ECU uses for emissions (AWS, EGR, etc.) are the ELD inputs on the JDM ECU - I figured that out when sorting out some PowerFC wiring and stuff.
What is the problem you're trying to track down? In general, the ELD module and system is pretty damn foolproof - I've YET to hear anyone with some sort of problem relating to it.
Dale
My issue for the longest time has been with it fouling plugs and being hard to start. Compression is good as ive checked that many times. It running this way isnt consistent and thats whats leading me to believe its an electrical issue. That and if any device puts load on the electrical system the engine dies.
its got new plugs, wires, coils, ignitor. All wiring between the ecu-ignitor-coils has been checked. The fuel system doesnt leak as it was all pulled out for cleaning and testing. A new engine harness was also installed. I tried using a USDM ecu as well and no dice. This may be explained by it needing an EL unit if the JDM cars didnt have one.
its got new plugs, wires, coils, ignitor. All wiring between the ecu-ignitor-coils has been checked. The fuel system doesnt leak as it was all pulled out for cleaning and testing. A new engine harness was also installed. I tried using a USDM ecu as well and no dice. This may be explained by it needing an EL unit if the JDM cars didnt have one.
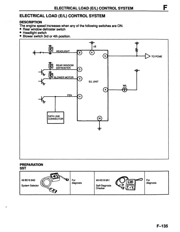
OK, I just dug out the document I have with the Japanese ECU pinouts. JDM ECU's do NOT have a separate E/L unit - the ECU basically handles this function. The US EL unit is due to adding the extra inputs/outputs for US emissions - Mazda ran out of wires to the ECU, so they used the EL unit as a multiplexer. It takes all the EL inputs and outputs it via 1 wire to the ECU.
The EL inputs are lights, fan switch, and rear defrost. The JDM ECU has all these inputs as separate wires to the ECU.
If you're trying to run a US ECU on a JDM car, that just isn't gonna work right, period. Same reason US cars need to have the wires cut to run a PFC, but in reverse.
Attached is my document of the JDM ECU pinouts. The lines that are in bold are the differences.
I've been tempted to wire my PFC up to eliminate the ELD unit so the PFC receives the inputs it should be getting. Dunno if that would really help anything, though
.
Dale
The EL inputs are lights, fan switch, and rear defrost. The JDM ECU has all these inputs as separate wires to the ECU.
If you're trying to run a US ECU on a JDM car, that just isn't gonna work right, period. Same reason US cars need to have the wires cut to run a PFC, but in reverse.
Attached is my document of the JDM ECU pinouts. The lines that are in bold are the differences.
I've been tempted to wire my PFC up to eliminate the ELD unit so the PFC receives the inputs it should be getting. Dunno if that would really help anything, though
.Dale
That kind of implies the JDM cars don't have that function at all (rather than handle it internally) which I think may have slightly confused the original poster.







